91老师国产黑色丝袜在线_AV色色色_五月黄色片_极品無毛美鮑一线天_亚洲 涩色_4438x20_hhhh黄色_北条麻妃日本A片_老Aav资源站点_日韩一道本

臭氧實驗裝置一站式服務平臺
當前位置: 主頁 > 新聞動態 > 臭氧知識 > 臭氧微泡去除礦山廢水氨的效果研究

臭氧微泡去除礦山廢水氨的效果研究

來源:www.bjjkxt.com 發布時間:2023-11-29 12:03:45 瀏覽次數:

臭氧微泡去除礦山廢水氨的效果研究

Sébastien Ryskiea, Carolina Gonzalez-Merchanb, Carmen M. Neculitaa, Thomas Gentya
1.  介紹
       除低/高pH值和高濃度金屬元素外,氨氮(NH3-N)是礦井廢水中水生毒性的主要來源之一(MEND, 2014;Jermakka et al., 2015)。礦井廢水中的NH3-N主要來源于爆破劑(硝酸銨燃料油[ANFO]乳化液)和未完全氧化氰化物(CN−)。去除NH3-N的常規方法包括:(a)氧化,化學(使用斷點氯化),生物(例如硝化-反硝化,移動床生物膜反應器[MBBR],厭氧氨氧化[Annamox])或電化學;(b)預濃縮(通過離子交換,膜等),然后通過氧化或回收NH3進行濃縮處理以重新利用(例如,生產硝酸銨/硫酸銨/磷酸銨或磷酸銨鎂等肥料[MAP]);(c)溶出處理(高濃度且pH > 9-10),即NH3揮發,然后將其捕獲或不捕獲為硝酸、硫酸或磷酸。運營礦山通常使用經濟上可實現的技術(BATEA),該技術可以設計為適應可變的流量和出水質量,但靈活性取決于成本(MEND, 2014;構成,2014;Kunz and Moran, 2016)。采礦業目前還面臨著不斷變化的水質標準和日益嚴格的法規。對于去除緩慢的污染物(如NH3-N),在高流速和高濃度下,以及在偏遠和極端寒冷氣候條件下,需要新的處理方法來獲得滿意的性能和穩定的污泥。此外,在處理過程中添加的化學物質產生的鹽度(Gonzalez-Merchan et al., 2018)受到生物處理和一些高級氧化工藝(AOPs)(如臭氧)的限制。生物處理廠去除礦井污水中氮的主要例子有,包括在瑞典Boliden礦場運行的一個(Dale等人,2015年)和在加拿大quacembec北部的Laronde礦場運行的另一個(Villemur等人,2015年;Tanabene et al.,2018)。
       盡管在寒冷氣候下運行生物處理廠存在明顯的復雜性和不可避免的障礙(例如,嚴格控制溫度,細菌對環境條件的敏感性),但有時選擇這種方法是因為其無可否認的優勢(例如,污染物的降解,有限的殘留鹽度和潛在的水生毒性,相對于其他可用技術的成本較低,以及在過程中使用的危險化學品較少)(Tanabene等人)。2018)。AOPs通常在接近環境的溫度和壓力下運行,涉及產生強氧化劑(例如非選擇性自由基)以進行有效的水處理(Khuntia等人,2015;Sharma et al., 2008)。因此,在常規氧化不足、動力學緩慢、污染物難降解或部分氧化的情況下,AOPs就會被應用,產生穩定的副產物,有時比原始物種的毒性更大(Bokare和Choi, 2014)。在有前景的AOPs中,濕法高鐵酸鹽[Fe(VI)]和fenton工藝在合成(41±5 mg/L NH3-N和/或120±2 mg/L SCN−)和實際金礦廢水(22±3 mg/L NH3-N或62±18 mg/L NH3-N和470±70 mg/L SCN−)中對氨和/或硫氰酸鹽(SCN−)的去除效果令人滿意(Gonzalez-Merchan等,2016a, 2016b)。
       然而,會產生高殘留鹽度,特別是濕高鐵酸鹽(Gonzalez-Merchan et al., 2018)。臭氧(O3)微泡在低濃度(1 mg/L NH3)和高濃度(100 mg/L NH3)合成廢水中去除NH3- n的效率也令人滿意(Khuntia等,2013),在低濃度(50-200 μg/L)氧化As(III)到As(V)的效率也令人滿意(Khuntia等,2014)。此外,Liu等(2019)報道了O3和催化劑MgO在0-10℃低溫下有效去除合成廢水中的NH3-N(77.5-80.2%)。
O3微泡的主要優點似乎是限制了處理后的廢水中re單個鹽度的產生。同時,雖然之前的研究結果證實了O3微泡在環境和低溫下對合成廢水中NH3- N的去除效率(Khuntia et al., 2014;Liu et al., 2019),未對真實廢水進行測試。因此,本研究的新穎之處在于,采用具有代表性的操作條件,驗證了o3微泡對5種實際礦山廢水中NH3-N的處理效果。在這種情況下,本研究的目的是評估NH3-N和/或金屬在合成和五a中的去除效率
2.材料與方法
2.1.合成廢水的制備和實際廢水的取樣采用(NH4)2SO4 (23.59 g)制備合成廢水,將其溶解于100 L自來水中,得到約50 mg/L的N-NH3。采用ACS級(NH4)2SO4和NaOH制備合成出水。
對位于加拿大QC Abitibi-Temiscamingue的五個金礦的真實廢水進行了采樣(表1)。在礦山的不同點對廢水進行了采樣:(1)脫水水;(2)更終出水;(3)尾礦庫(池)上清水,NH3-N濃度變化范圍為22.3 ~ 43.4 mg/L(表1)。
2.2.臭氧微泡的制備
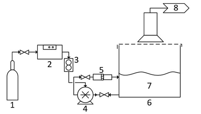
使用Magnum 200臭氧發生器,在30 psi的醫用氧氣(O2)下運行,氧氣流量為8 L/min,流量為75 g O3/h。O3的預期濃度大于12%。采用200 L池作為臭氧化反應器,對其進行改造,使O3通過Nikuni KTM32N微泡泵和OHR MX-F15 (Original Hydrodynamic Reaction Technology)靜態混合器供給。微泡泵的出口工作壓力為70 psi,吸入壓力為- 3.6 psi。
圖1所示。用于批量可處理性測試的中試系統。1.醫療氧氣;2.     臭氧發生器Magnum 200;3.。流量計(8l /min);4.微泵;5。靜態混合器;6.臭氧化反應器;7.流出物;8.事件。
2.3.可處理性測試
2.3.1.批量測試
可處理性試驗分兩步對合成廢水和真實廢水進行(表1),以評估pH值和溶出過程對污染物處理的影響。首先,評估了pH(7、9和11)對中試系統批量處理合成廢水的影響,該系統包括一個O3發生器(圖1)。在整個批量測試中,pH 9和11在2.5 N NaOH中保持不變。
在不維持pH值的情況下,在pH值為11時進行了另一項測試。然后,對一種合成廢水,在僅存在O2的情況下,評估高pH值的影響,以評估溶出法處理NH3-N的效果。合成出水NH3-N濃度以真實出水污染情況為參照。在無O3氧化劑的情況下,考察了汽提工藝對NH3-N處理的影響。
其次,使用臭氧化中試系統對5個實際出水(表1)進行了測試(圖1)。在100 L礦井水中加入6 g (NH4)2SO4,將出水NH3-N濃度R調整為20 mg/L。然后,在測試過程中,用2.5 N NaOH調節pH并維持在9。對于廢水M,也使用pH為9的O3或O2進行了試驗,以評估汽提對總體處理效率的相對貢獻。批處理性試驗的持續時間為15分鐘、30分鐘、60分鐘、90分鐘和120分鐘。
2.3.2.連續流量試驗
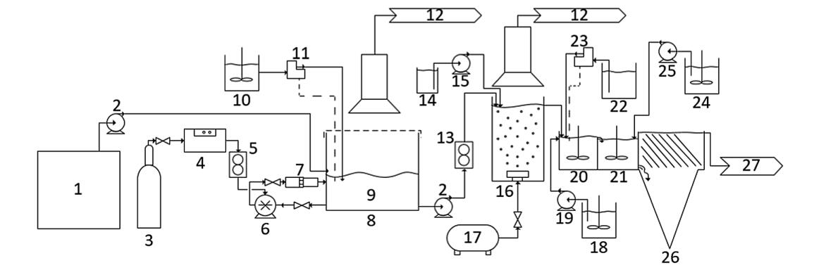
然后用臭氧化-澄清中試系統在連續流條件下處理廢水M(圖2)。隨后的步驟被添加到微泡臭氧化過程中以改善水質。第一步分批處理100 L出水,1.5 h后開始連續流。在臭氧化中試系統中,連續流處理的體積為800 L,流速為1.1 L/min,水力停留時間(HRT)為1.5 h。
用NaOH (2.5 N)控制pH維持在9。
連續過程的第二步是向30l的儲層中注入空氣粗泡,以去除微泡和O3痕跡。
表1處理前真實廢水的理化特性(單位:mg/L, pH值除外)
圖2所示。連續流臭氧凈化中試系統。1.出水M 800 L;2.泵;3.。醫療氧氣;4.臭氧發生器Magnum 200;5.流量計;6.微泵;7.靜態混合器;8.臭氧化反應器;9.出水M 100 L TRH = 1.5 h;10.2.5 N NaOH;11.pH值控制器;12.真空;13.流量計;14.25%過氧化氫;15.泵;16.曝氣步驟;17.空氣;18.硫酸鐵;19.泵;20.。凝固;21.絮凝;22.Na2CO3;23.pH值控制器;24.     Percol E10聚合物;25.泵;26.沉降槽;27.更后的廢水。
 
將25%的H2O2以0.75 mL/min的流速注入罐中,去除水中的粉紅色。用硫酸鐵(5%)在pH 8.5(用pH控制器維持)、Na2CO3(10%)溶液中以6 mL/min流速進行混凝絮凝澄清步驟。混凝反應器中攪拌速度為2000 RPM。用Percol E10聚合物(1 g/L)在絮凝反應器中以5 mL/min的流速進行絮凝。攪拌器的轉速設置為每分鐘50轉,這個速度可以在不破壞聚合物鏈的情況下進行混合。更后,在200 L板層潷析器中(182 min HRT)沉淀氫氧化物絮凝體。經處理的水在醒臥器溢出處回收。連續流動條件下可處理性試驗持續時間為570 min。
2.4.   對污染和處理過的污水進行取樣和分析
分析了各處理步驟前后出水的理化特性,包括pH、氧化還原電位(ORP)、溫度、NH3-N、亞硝酸鹽(NO2−)、nitrates (NO3)
−)、硫酸鹽(SO42−)、磷酸鹽(PO43−)、氯(Cl−)、溴化物(Br−)、氰酸鹽(OCN−)、SCN−、總CN−和溶解的金屬。pH和ORP分別采用Hach intelligent PHC101 pH電極和Hach intelligent MTC101 ORP電極進行分析。通過集成在pH電極上的溫度傳感器測量溫度。采用選擇性電極(Orion ThermoFisher Scientific Orion for氨),按照標準方法(APHA, 2012)在室溫下分析NH3-N濃度。
陰離子(NO2−,NO3−,SO42−,PO43−,Cl−,Br−,和docn−)的分析采用離子色譜法(Dionex ICS500,IonPac AS18 IC柱)(CEAEQ, 2014)。總CN -濃度采用iso煙酸和巴比妥酸自動比色法測定(CEAEQ, 2016)。金屬分析采用微波等離子體原子發射光譜(MPAES Agilent technologies型號4200),樣品在0.45µm過濾器中預過濾。
2.5.   數據處理
NH3-N的處理效率由式(1)計算,其中Cb和Ca分別為每次可處理性試驗前后的濃度。計算值> 0時考慮效率。
 
3.   結論
本研究采用O3微泡間歇式和連續流中試處理系統,對NH3-N、Cu、Mn、Fe和Zn的去除率進行了評價。用合成廢水(~50 mg NH3-N mg/L)分批進行了可處理性試驗。然后,對5個實際出水進行了測試,其中NH3-N濃度在22.3 ~ 43.4 mg/L之間變化。在氨氮濃度為22.0 mg/L的廢水中進行了處理效果優化。在每次處理開始、過程中和結束時對廢水進行表征能力測試。評價了pH值對處理效果的影響。結果表明,在pH值為9時,O3微泡處理對re的去除效率高于pH值為11時(97.6% vs. 86%)。因此,處理后的廢水不需要補充pH調整。結果表明,NH3-N氧化與CN -化合物(OCN -和SCN -)的存在有關。事實上,在之前的O3微泡中,污染物的去除首先涉及SCN -、CN -和OCN -氧化,然后才是NH3-N處理。
因此,在CN -化合物之前,NH3-N的去除效率降低了一半(例如,出水M和G: 99.7%對43.7%)。
這些結果表明,CN -化合物的存在會影響NH3-N的氧化反應,從而延長反應時間。
事實上,在測試的流出物中,處理效率是可變的,在批量測試中從27.8%到99.3%不等,在連續流中高達99.1%。這些結果證實了在O3微泡大規模應用前進行出水可處理性測試的必要性。

與臭氧微泡去除礦山廢水氨的效果研究相關的實驗文章